GY

Pompes dilacératrice, faisant partie d'une gamme de pompes pour eaux usées à haute pression. Le mécanisme de broyage, avec sa bague de coupe fixe et son couteau rotatif, broie les solides en petits morceaux.

Données techniques
  • ø diamètre de refoulement mm: - - 40 (50)
  • Type de fluide: Eaux usées
  • Valeur maximale du pH: 6-14
  • Capacité max. l/min: 258 - 503
  • Hauteur manométrique max. m: 19,50 - 53.2
  • Puissance du moteur kW: 0,9 - 7,5
  • Phase / Tension: 1-phase / 230V / 50Hz,3-phase / 400V / 50Hz
Courbe de performance
1 O
2 O
Caractéristiques
Model Colour code curve ø diamètre de refoulement mm Type de fluide Valeur maximale du pH Capacité max. l/min Hauteur manométrique max. m Puissance du moteur kW Phase / Tension Surveillance
free standing with guide rail fitting
40GY2.9S -50 TOS50GY2.9S -50 1 40 (50) Eaux usées 6-14 258 19,50 0,9 1-phase / 230V / 50Hz
40GY2.9 -50 TOS50GY2.9 -50 2 40 (50) Eaux usées 6-14 258 19,50 0,9 3-phase / 400V / 50Hz
50GY21.7S -50 TOS50GY21.7S -50 3 - Eaux usées 6-14 376 26.2 1,7 1-phase / 230V / 50Hz
50GY21.7 -50 TOS50GY21.7 -50 4 - Eaux usées 6-14 376 26.2 1,7 3-phase / 400V / 50Hz
40GY21.8 -50 TOS50GY21.8 -50 5 40 (50) Eaux usées 6-14 320 28.2 1,8 3-phase / 400V / 50Hz Double capteur de fuite (chambre des joints mécaniques et boîtier du stator) 1 signal
50GY23.0 -50 TOS50GY23.0 -50 6 - Eaux usées 6-14 290 33,6 3,0 3-phase / 400V / 50Hz Double capteur de fuite (chambre des joints mécaniques et boîtier du stator) 1 signal
50GY24.0 -50 TOS50GY24.0 -50 7 - Eaux usées 6-14 271 42,5 4,0 3-phase / 400V / 50Hz Double capteur de fuite (chambre des joints mécaniques et boîtier du stator) 1 signal
50GY25.5 -50 TOS50GY25.5 -50 8 - Eaux usées 6-14 503 46.3 5,5 3-phase / 400V / 50Hz Double capteur de fuite (chambre des joints mécaniques et boîtier du stator) 1 signal
50GY27.5 -50 TOS50GY27.5 -50 9 - Eaux usées 6-14 503 53.2 7,5 3-phase / 400V / 50Hz Double capteur de fuite (chambre des joints mécaniques et boîtier du stator) 1 signal
ø diamètre de refoulement mm 40 (50)
Type de fluide Eaux usées
Valeur maximale du pH 6-14
Capacité max. l/min 258
Hauteur manométrique max. m 19,50
Puissance du moteur kW 0,9
Phase / Tension 1-phase / 230V / 50Hz
ø diamètre de refoulement mm 40 (50)
Type de fluide Eaux usées
Valeur maximale du pH 6-14
Capacité max. l/min 258
Hauteur manométrique max. m 19,50
Puissance du moteur kW 0,9
Phase / Tension 3-phase / 400V / 50Hz
ø diamètre de refoulement mm -
Type de fluide Eaux usées
Valeur maximale du pH 6-14
Capacité max. l/min 376
Hauteur manométrique max. m 26.2
Puissance du moteur kW 1,7
Phase / Tension 1-phase / 230V / 50Hz
ø diamètre de refoulement mm -
Type de fluide Eaux usées
Valeur maximale du pH 6-14
Capacité max. l/min 376
Hauteur manométrique max. m 26.2
Puissance du moteur kW 1,7
Phase / Tension 3-phase / 400V / 50Hz
ø diamètre de refoulement mm 40 (50)
Type de fluide Eaux usées
Valeur maximale du pH 6-14
Capacité max. l/min 320
Hauteur manométrique max. m 28.2
Puissance du moteur kW 1,8
Phase / Tension 3-phase / 400V / 50Hz
Surveillance Double capteur de fuite (chambre des joints mécaniques et boîtier du stator) 1 signal
ø diamètre de refoulement mm -
Type de fluide Eaux usées
Valeur maximale du pH 6-14
Capacité max. l/min 290
Hauteur manométrique max. m 33,6
Puissance du moteur kW 3,0
Phase / Tension 3-phase / 400V / 50Hz
Surveillance Double capteur de fuite (chambre des joints mécaniques et boîtier du stator) 1 signal
ø diamètre de refoulement mm -
Type de fluide Eaux usées
Valeur maximale du pH 6-14
Capacité max. l/min 271
Hauteur manométrique max. m 42,5
Puissance du moteur kW 4,0
Phase / Tension 3-phase / 400V / 50Hz
Surveillance Double capteur de fuite (chambre des joints mécaniques et boîtier du stator) 1 signal
ø diamètre de refoulement mm -
Type de fluide Eaux usées
Valeur maximale du pH 6-14
Capacité max. l/min 503
Hauteur manométrique max. m 46.3
Puissance du moteur kW 5,5
Phase / Tension 3-phase / 400V / 50Hz
Surveillance Double capteur de fuite (chambre des joints mécaniques et boîtier du stator) 1 signal
ø diamètre de refoulement mm -
Type de fluide Eaux usées
Valeur maximale du pH 6-14
Capacité max. l/min 503
Hauteur manométrique max. m 53.2
Puissance du moteur kW 7,5
Phase / Tension 3-phase / 400V / 50Hz
Surveillance Double capteur de fuite (chambre des joints mécaniques et boîtier du stator) 1 signal
GENERAL
ø diamètre de refoulement mm - - 40 (50)
Diamètre de connexion Filetage intérieur, bride
Pompage de fluide
Type de fluide Eaux usées
Température 0 - 40°C
Valeur maximale du pH 6-14
Capacité max. l/min 258 - 503
Hauteur manométrique max. m 19,50 - 53.2
Pompe
Composants
Turbine Mécanisme de broyage
Garniture mécanique Joint mécanique simple + joint à lèvre, Joint mécanique double dans bain d'huile
MATÉRIEL
Turbine Fonte grise EN-GJL-250
Enveloppe Fonte grise EN-GJL-250
Plaque d'aspiration Acier au chrome - X102 CrMo17 KU
Corps de pompe Fonte grise EN-GJL-250
Garniture mécanique carbure de silicium
Moteur
Puissance du moteur kW 0,9 - 7,5
Méthode de démarrage Condenseur, directement en ligne
Type, pôles Moteur à induction, 2 pôles, IP68
Isolation Classe d'isolation F, Classe d'isolation H
Phase / Tension 1-phase / 230V / 50Hz, 3-phase / 400V / 50Hz
tr/min 2794 - 2900
Protection moteur Protecteurs thermiques bimétalliques (Klixon) de série, Protection thermique
Intensité nominal 2.3 - 13.7
MATÉRIEL
Arbre AISI 431
Câble H07RN-F 4G1, H07RN-F 3G1, S1RN8F 4G1, S1RN8F 4G1,5 + 3x1
Longueur du câble 10 m
Autres
Poids à sec en kg 21 - 68
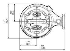
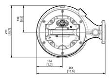
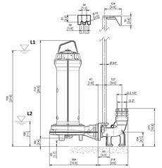
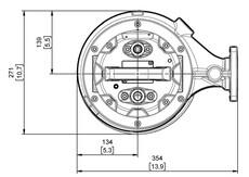
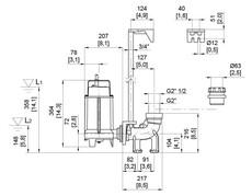
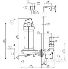
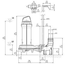
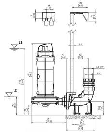
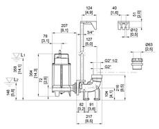
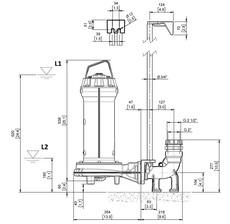
Dimensions - en mm
W1 : niveau d'eau courante le plus bas
  • 50GY27.5 -50
W1 : niveau d'eau courante le plus bas
  • 50GY25.5 -50
W1 : niveau d'eau courante le plus bas
  • 50GY23.0 -50
W1 : niveau d'eau courante le plus bas
  • 50GY24.0 -50
W1 : niveau d'eau courante le plus bas
  • 50GY21.7S -50
W1 : niveau d'eau courante le plus bas
  • 40GY21.8 -50
W1 : niveau d'eau courante le plus bas
  • 50GY21.7 -50
W1 : niveau d'eau courante le plus bas
  • 40GY2.9S -50
W1 : niveau d'eau courante le plus bas
  • 40GY2.9 -50
ModelA
40GY2.9S -50-
40GY2.9 -50-
50GY21.7S -50-
50GY21.7 -50-
40GY21.8 -50-
50GY23.0 -50-
50GY24.0 -50-
50GY25.5 -50-
50GY27.5 -50-
Dimensions - en mm
  • 40GY2.9S -50
W1 : niveau d'eau courante le plus bas
  • 40GY2.9 -50
W1 : niveau d'eau courante le plus bas
  • 50GY21.7S -50
W1 : niveau d'eau courante le plus bas
  • 50GY21.7 -50
W1 : niveau d'eau courante le plus bas
  • 50GY27.5 -50
W1 : niveau d'eau courante le plus bas
  • 50GY25.5 -50
W1 : niveau d'eau courante le plus bas
  • 50GY24.0 -50
W1 : niveau d'eau courante le plus bas
  • 50GY23.0 -50
W1 : niveau d'eau courante le plus bas
  • 40GY21.8 -50
W1 : niveau d'eau courante le plus bas
ModelA
40GY2.9S -50-
40GY2.9 -50-
50GY21.7S -50-
50GY21.7 -50-
40GY21.8 -50-
50GY23.0 -50-
50GY24.0 -50-
50GY25.5 -50-
50GY27.5 -50-

La série GY est une pompe dilacératrice submersible conçue pour l'évacuation des eaux usées. Elle est particulièrement efficace dans les systèmes de drainage sous pression situés dans des zones à la topographie difficile. Grâce à son puissant mécanisme de broyage, composé d'un couteau rotatif et d'une bague de coupe fixe, la pompe GY broie les solides en quelques fractions de seconde, ce qui permet d'utiliser des tuyaux de refoulement de petit diamètre. Cela réduit considérablement les coûts de matériel et simplifie l'installation des réseaux.


Équipée d'une roue ouverte multicanaux, la série GY bénéficie d'une conception spéciale de sa partie hydraulique, qui assure l'expulsion efficace des solides et empêche le colmatage de la roue. Cela en fait une solution fiable pour les environnements exigeants, tels que : le pompage de liquides chargés contenant des fibres et des filaments, les applications professionnelles et industrielles, les élevages, etc.